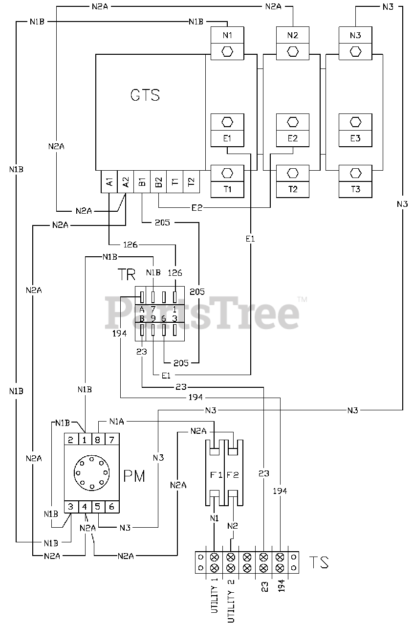
0046351 - Generac Power Transfer Switch (SN: 3715304 - 3744234) (2016) Wiring Diagram (0D3818) Parts Diagram

Power Transfer Switch

Wiring Diagram (0D3818) Parts Diagram

  • Title

No Part List Information Available

$

$

Not available