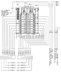
0052860 - Siemens Power Transfer Switch (SN: 4415214 - 4988516) (2008) Parts & Diagrams Parts Lists & Diagrams

Power Transfer Switch

0052860 - Siemens Power Transfer Switch (SN: 4415214 - 4988516) (2008) > Parts Diagrams (3)