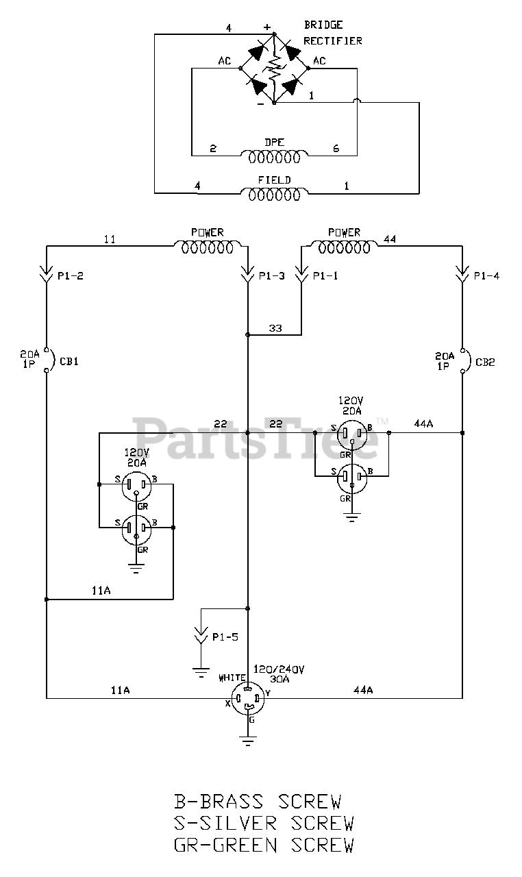
030325-0 - Briggs & Stratton 5,550 Watt Portable Generator Wiring Schematic Parts Diagram

5,550 Watt Portable Generator

Wiring Schematic Parts Diagram

  • Title