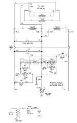
030419-0 - John Deere 6,200 Watt Portable Generator Parts & Diagrams Parts Lists & Diagrams

6,200 Watt Portable Generator

030419-0 - John Deere 6,200 Watt Portable Generator > Parts Diagrams (6)