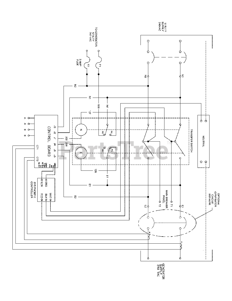
071246-00 - Briggs & Stratton 200 Amp Automatic Transfer Switch Transfer Switch - Wiring Schematic Parts Diagram

200 Amp Automatic Transfer Switch

Transfer Switch - Wiring Schematic Parts Diagram

  • Title