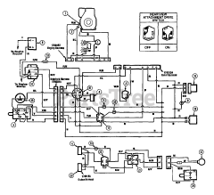
13027 - Troy-Bilt Hydro Suburban Lawn Tractor (SN: 120900100101 - 130270300100) Parts & Diagrams Parts Lists & Diagrams

Hydro Suburban Lawn Tractor