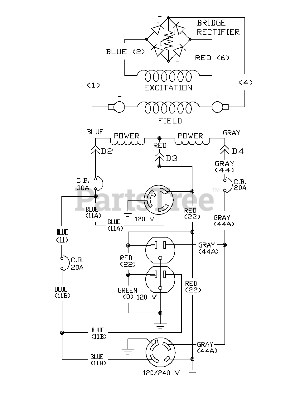
1643-0 - Generac 5,000 Watt Portable Generator Wiring Schematic Parts Diagram

5,000 Watt Portable Generator

Wiring Schematic Parts Diagram

  • Title