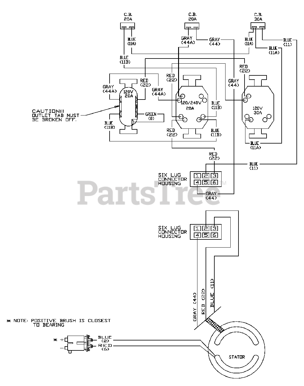
1652-0 - Generac 4,200 Watt Portable Generator Wiring Diagram Parts Diagram

4,200 Watt Portable Generator

Wiring Diagram Parts Diagram

  • Title