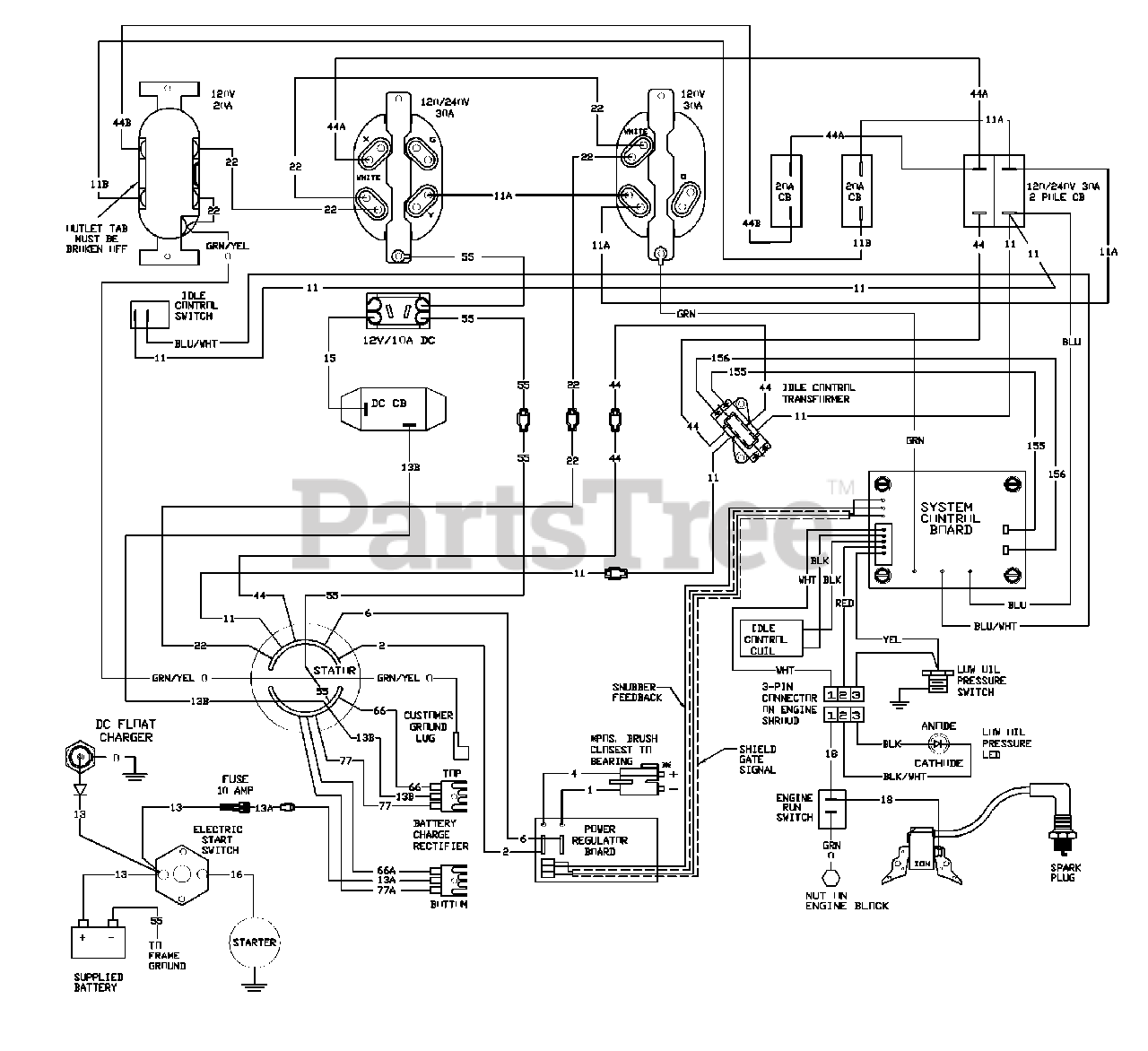
1657-1 - Generac EXL 7,000 Watt Portable Generator Wiring Diagram Parts Diagram

EXL 7,000 Watt Portable Generator

Wiring Diagram Parts Diagram

  • Title