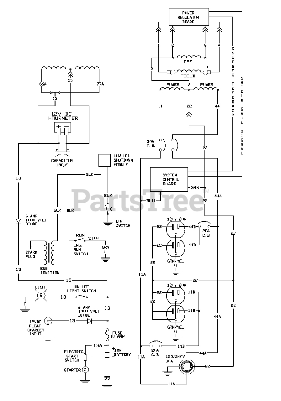
1678-0 - Briggs & Stratton 6.5kW Home Standby Generator Wiring Schematic Parts Diagram

6.5kW Home Standby Generator

Wiring Schematic Parts Diagram

  • Title