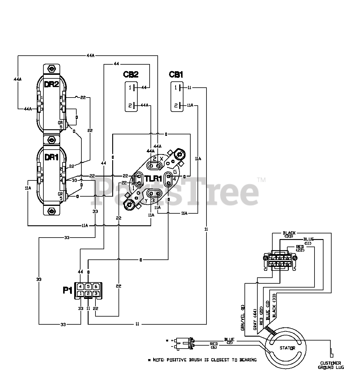
1924-2 - Troy-Bilt 3,550 Watt Portable Generator Wiring Diagram Parts Diagram

3,550 Watt Portable Generator

Wiring Diagram Parts Diagram

  • Title