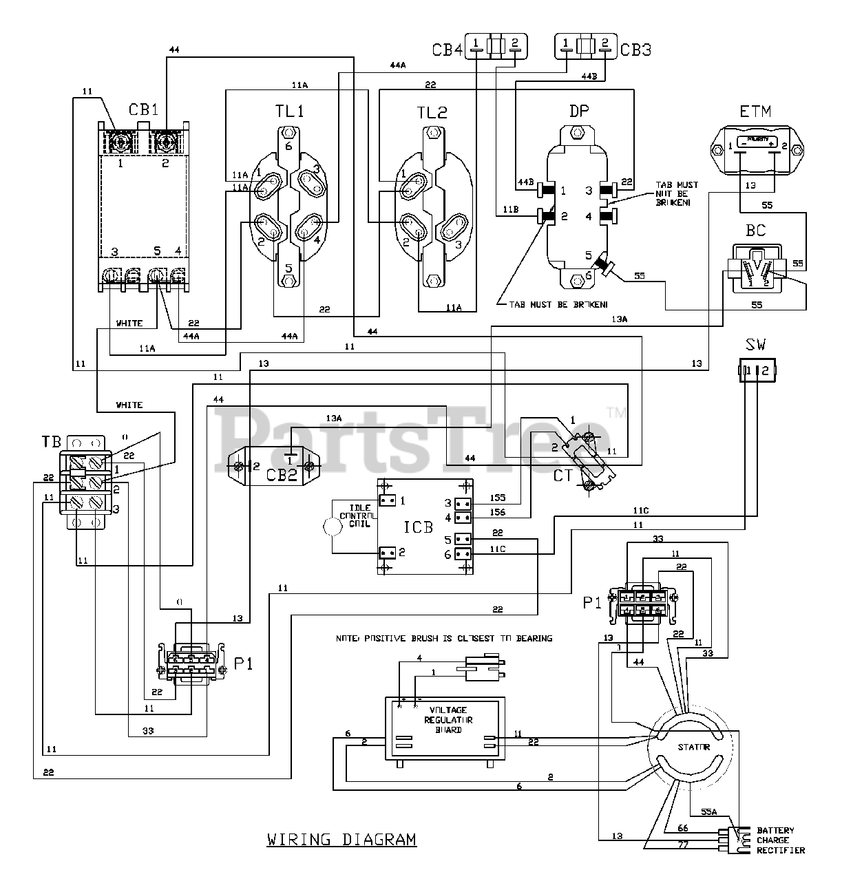
1933-0 - Generac PRO 6,500 Watt Portable Generator Wiring Diagram Parts Diagram

PRO 6,500 Watt Portable Generator

Wiring Diagram Parts Diagram

  • Title