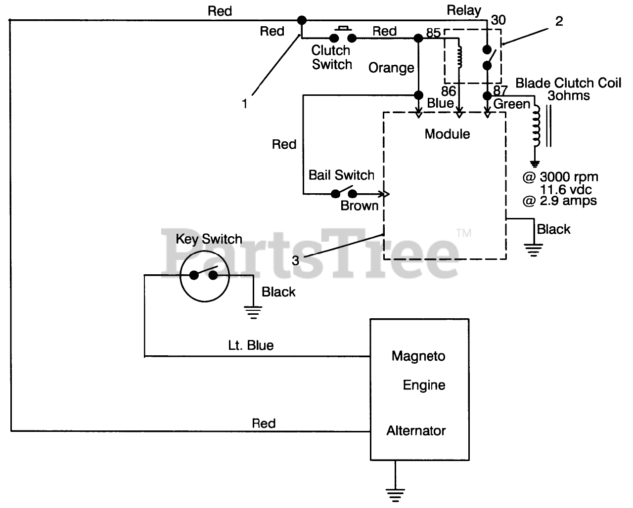
30156 - Toro ProLine Walk-Behind Mower, Gear Drive, 12.5hp (SN: 049000001 - 049999999) (1994) Electric Schematic Parts Diagram

ProLine Walk-Behind Mower, Gear Drive, 12.5hp

Electric Schematic Parts Diagram

  • Title
1

Toro 82-2260

DISCONTINUED

$

$

Not available

2

Toro 63-7590

RELAY

$89.99

$

Usually ships in 3-6 days

0

3

Toro 86-7910

See Supercession: 94-5818
(Superseded to 94-5818)

$

$

Not available