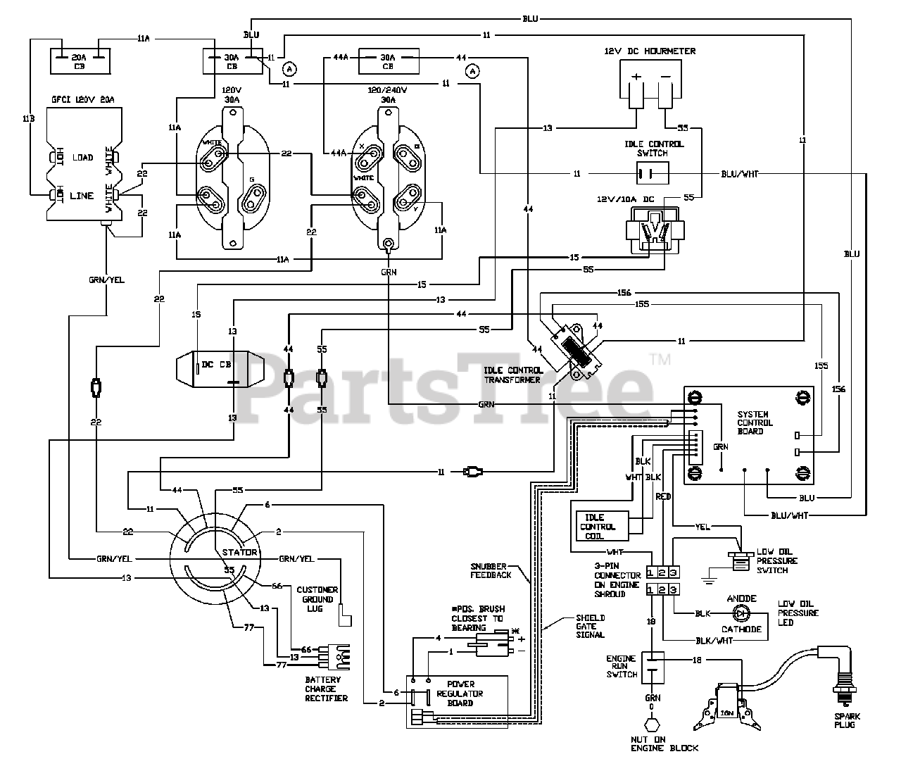
5500GCX (1786-0) - Generac 5,500 Watt Portable Generator Wiring Diagram Parts Diagram

5,500 Watt Portable Generator

Wiring Diagram Parts Diagram

  • Title