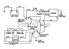
56125 (7-25) - Toro Rear-Engine Riding Mower (SN: 007000001 - 007999999) (1987) Parts & Diagrams Parts Lists & Diagrams

Rear-Engine Riding Mower