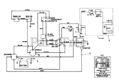
57300 (8-32) - Toro Lawn Tractor (SN: 005000001 - 005999999) (1985) Parts & Diagrams Parts Lists & Diagrams

Lawn Tractor

57300 (8-32) - Toro Lawn Tractor (SN: 005000001 - 005999999) (1985) > Parts Diagrams (35)