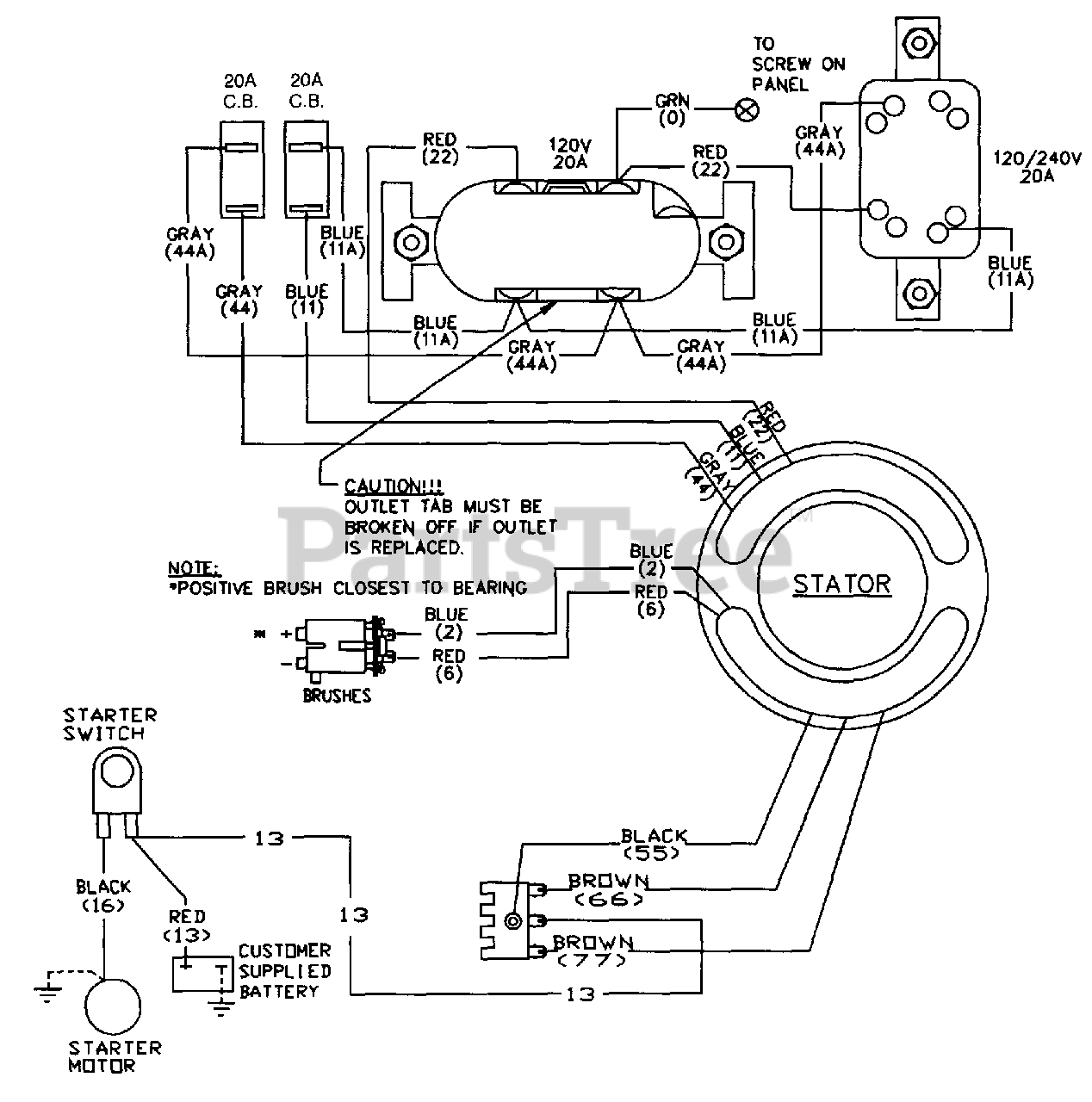
580.327152 (1150-0) - Craftsman 5,000 Watt Portable Generator Wiring Diagram Parts Diagram

5,000 Watt Portable Generator

Wiring Diagram Parts Diagram

  • Title