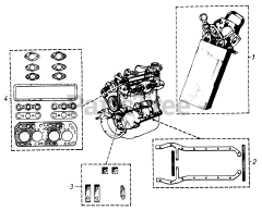
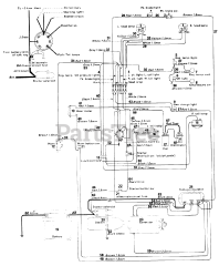
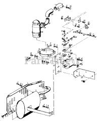
61-20RG01 (D-250) - Toro Lawn Tractor (1976) Parts & Diagrams Parts Lists & Diagrams

Lawn Tractor