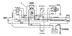
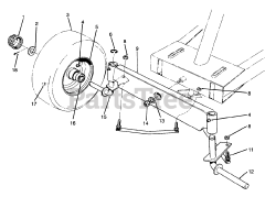
70060 (8-25) - Toro Rear-Engine Riding Mower (SN: 049000001 - 049999999) (1994) Parts & Diagrams Parts Lists & Diagrams

Rear-Engine Riding Mower