74120 (616-Z) - Toro Zero-Turn Mower, Drive Unit Only (SN: 059000001 - 059999999) (1995) Electric Schematic Parts Diagram

Zero-Turn Mower, Drive Unit Only

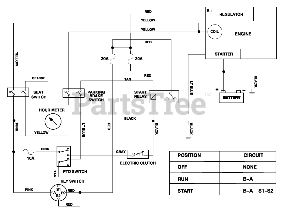
Electric Schematic Parts Diagram

  • Title
1

Toro 78-5840

DISCONTINUED

$

$

Not available