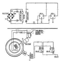
8793-0 - Niagara 2,000 Watt Portable Generator Parts & Diagrams Parts Lists & Diagrams

2,000 Watt Portable Generator

8793-0 - Niagara 2,000 Watt Portable Generator > Parts Diagrams (3)