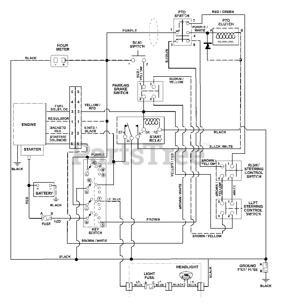
915048 (ZT 2148) - Gravely 48" Zero-Turn Mower, 21hp Kohler (SN: 005000 - 009999) Wiring Diagram Parts Diagram

48" Zero-Turn Mower, 21hp Kohler

Wiring Diagram Parts Diagram

  • Title