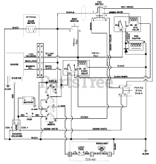
915162 (ZT XL 48) - Gravely 48" Zero-Turn Mower, Kawasaki FR (SN: 010000 - 019999) Parts & Diagrams Parts Lists & Diagrams

48" Zero-Turn Mower, Kawasaki FR