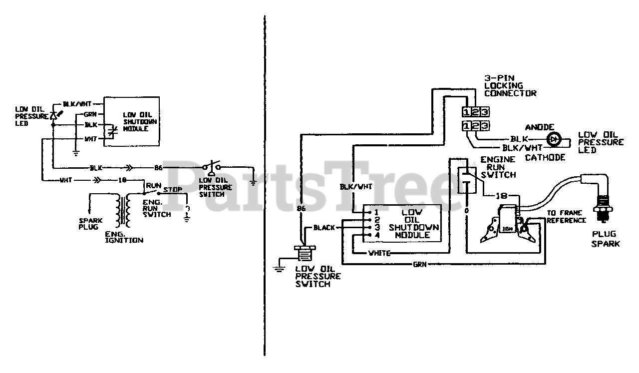
9765-0 - Generac Master Contractor 12,000 PSI Pressure Washer Electrical Data Parts Diagram

Master Contractor 12,000 PSI Pressure Washer

Electrical Data Parts Diagram

  • Title