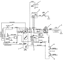
990013 (PM 300) - Gravely Pro-Master Zero-Turn Mower, 25hp Kohler (SN: 000101 & Above) Parts & Diagrams Parts Lists & Diagrams

Pro-Master Zero-Turn Mower, 25hp Kohler