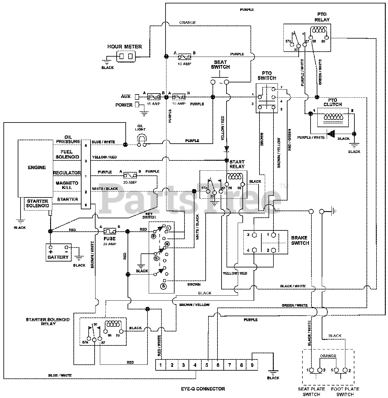
991300 (Pro-Turn 148) - Gravely Pro-Turn 48" Zero-Turn Mower, Rear Discharge, Kawasaki (SN: 020000 - 029999) Wiring Diagram Parts Diagram

Pro-Turn 48" Zero-Turn Mower, Rear Discharge, Kawasaki

Wiring Diagram Parts Diagram

  • Title