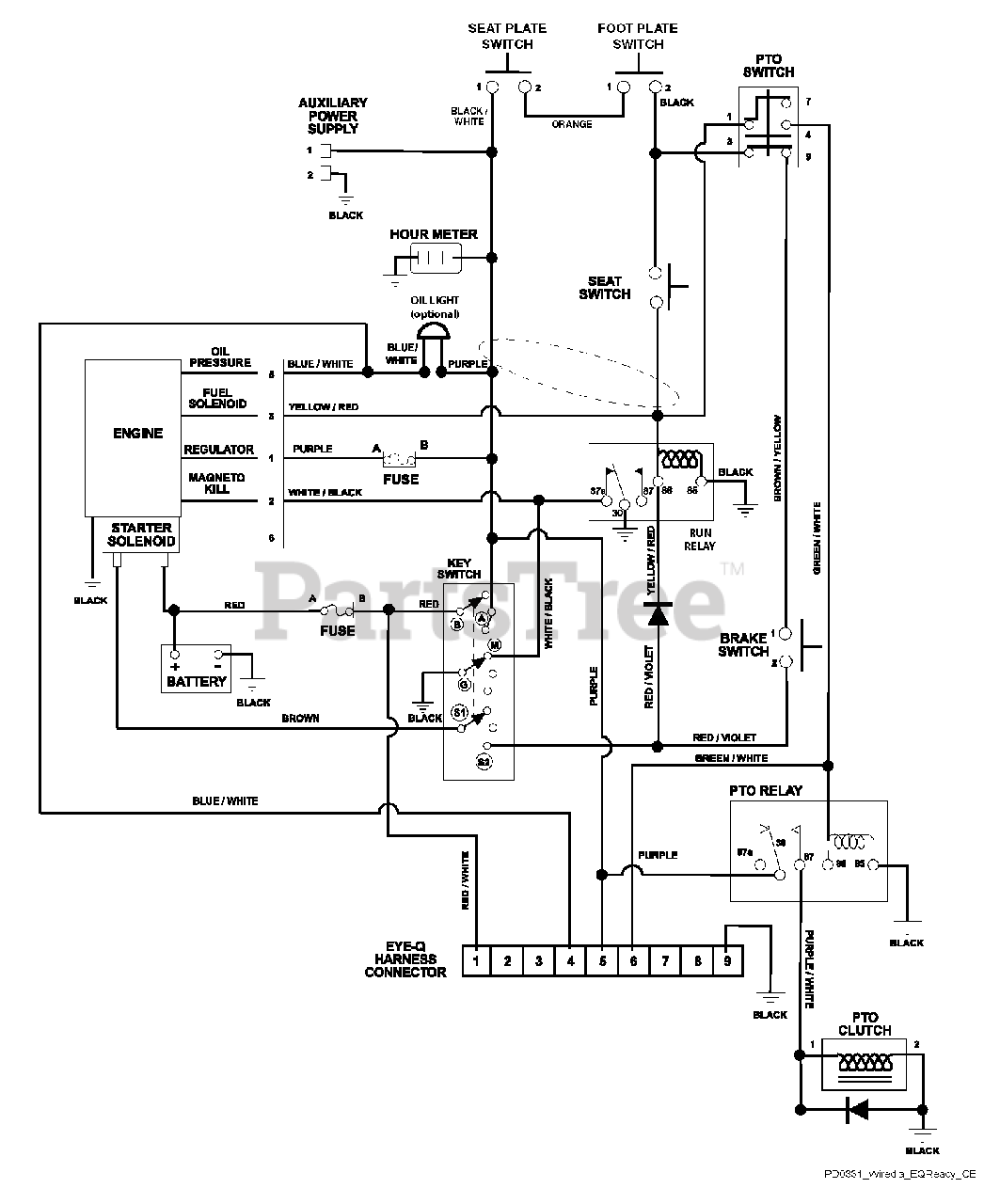
991301 (Compact-Pro 34) - Gravely Compact-Pro 34" Zero-Turn Mower, Kawasaki (SN: 020000 & Above) Wiring Diagram Parts Diagram

Compact-Pro 34" Zero-Turn Mower, Kawasaki

Wiring Diagram Parts Diagram

  • Title