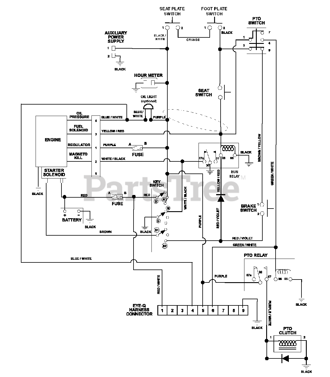
991302 (Compact-Pro 34) - Gravely Compact-Pro 34" Zero-Turn Mower, Kawasaki (SN: 000101 - 000500) wiring diagram Parts Diagram

Compact-Pro 34" Zero-Turn Mower, Kawasaki

wiring diagram Parts Diagram

  • Title