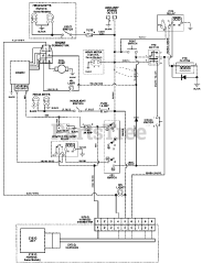
992091 (PM 272Z) - Gravely Pro-Master 72" Zero-Turn Mower, 28hp Kohler EFI (SN: 000501 & Above) Parts & Diagrams Parts Lists & Diagrams

Pro-Master 72" Zero-Turn Mower, 28hp Kohler EFI