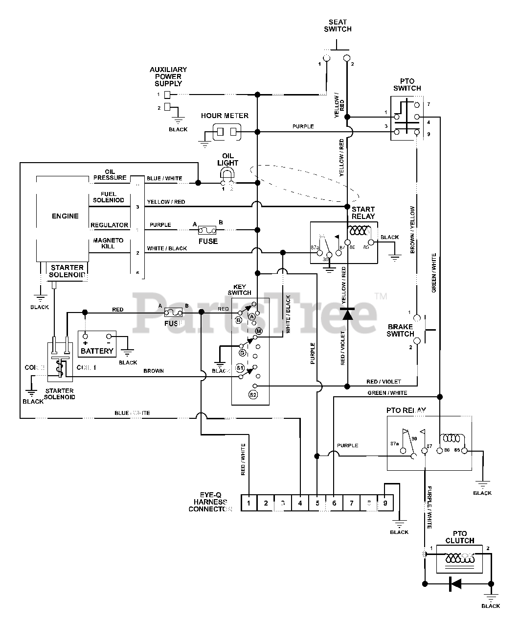
992314 (PM 34Z) - Gravely Pro-Master 34" Zero-Turn Mower, 15hp Kawasaki (SN: 001500 - 001599) Wiring Diagram Parts Diagram

Pro-Master 34" Zero-Turn Mower, 15hp Kawasaki

Wiring Diagram Parts Diagram

  • Title