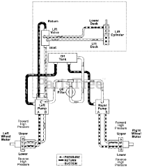
992322 (PM 252H) - Gravely Pro-Master 52" Zero-Turn Mower, 27hp Daihatsu, Rear Discharge (SN: 002500 - 002999) Parts & Diagrams Parts Lists & Diagrams

Pro-Master 52" Zero-Turn Mower, 27hp Daihatsu, Rear Discharge