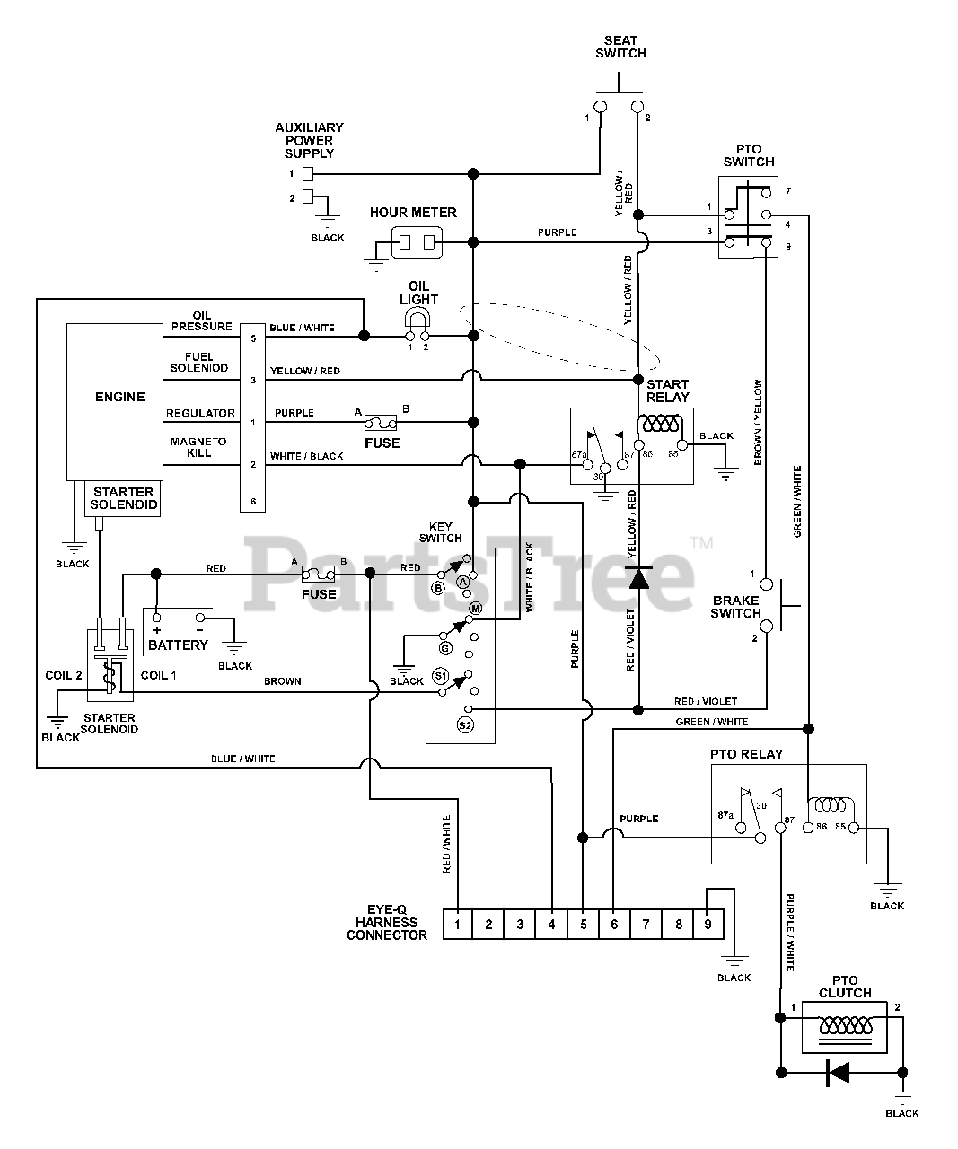
992323 (PM 34 Z) - Ariens Pro-Master 34" Zero-Turn Mower, 17hp Kawasaki (SN: 000101 - 006999) Wiring Diagram Parts Diagram

Pro-Master 34" Zero-Turn Mower, 17hp Kawasaki

Wiring Diagram Parts Diagram

  • Title