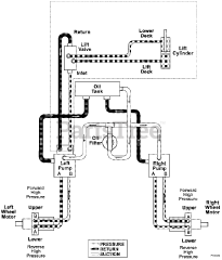
992324 (PM 260H) - Gravely Pro-Master 60" Zero-Turn Mower, 27hp Daihatsu, Rear Discharge (SN: 006000 & Above) Parts & Diagrams Parts Lists & Diagrams

Pro-Master 60" Zero-Turn Mower, 27hp Daihatsu, Rear Discharge