996146 (440 RX) - Gravely Treker Utility Vehicle, 4x4, Red, Subaru (SN: 000101 - 019999) Wiring Diagram - Main 600 Parts Diagram

Treker Utility Vehicle, 4x4, Red, Subaru

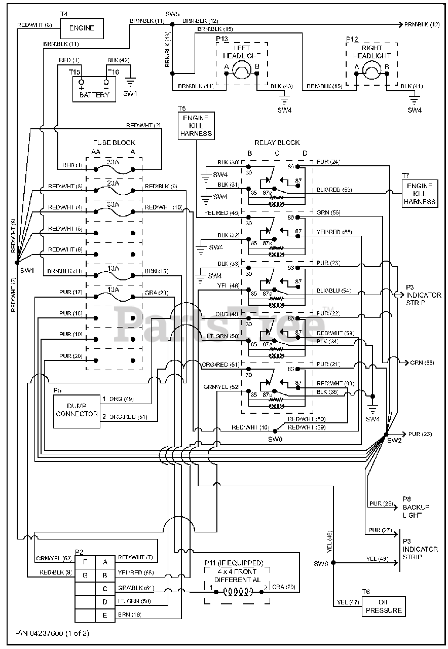
Wiring Diagram - Main 600 Parts Diagram

  • Title