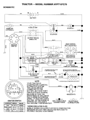
AYP 7167 C79 - Electrolux/AYP Lawn Tractor (1997) Parts & Diagrams Parts Lists & Diagrams

Lawn Tractor