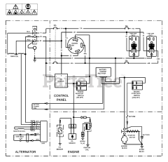
CMXGGAS030733-00 - Craftsman 7,000 Watt Portable Generator Parts & Diagrams Parts Lists & Diagrams

7,000 Watt Portable Generator

CMXGGAS030733-00 - Craftsman 7,000 Watt Portable Generator > Parts Diagrams (6)