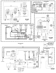
F 800X (5900940) - Ferris F800X Series Front Mount Zero-Turn Riding Mower, 30hp Yanmar Parts & Diagrams Parts Lists & Diagrams

F800X Series Front Mount Zero-Turn Riding Mower, 30hp Yanmar

Attachments For This Model (1)