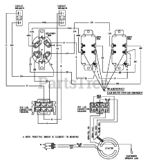
G 55000 (84747) - Snapper 5,500 Watt Portable Generator, 10hp Parts & Diagrams Parts Lists & Diagrams

5,500 Watt Portable Generator, 10hp

G 55000 (84747) - Snapper 5,500 Watt Portable Generator, 10hp > Parts Diagrams (5)