GP6500 (0065920) - Generac Portable Generator (SN: 8428253A - 8533049A) (2013) Wiring/Schematic Diagram (0K2041) Parts Diagram

Portable Generator

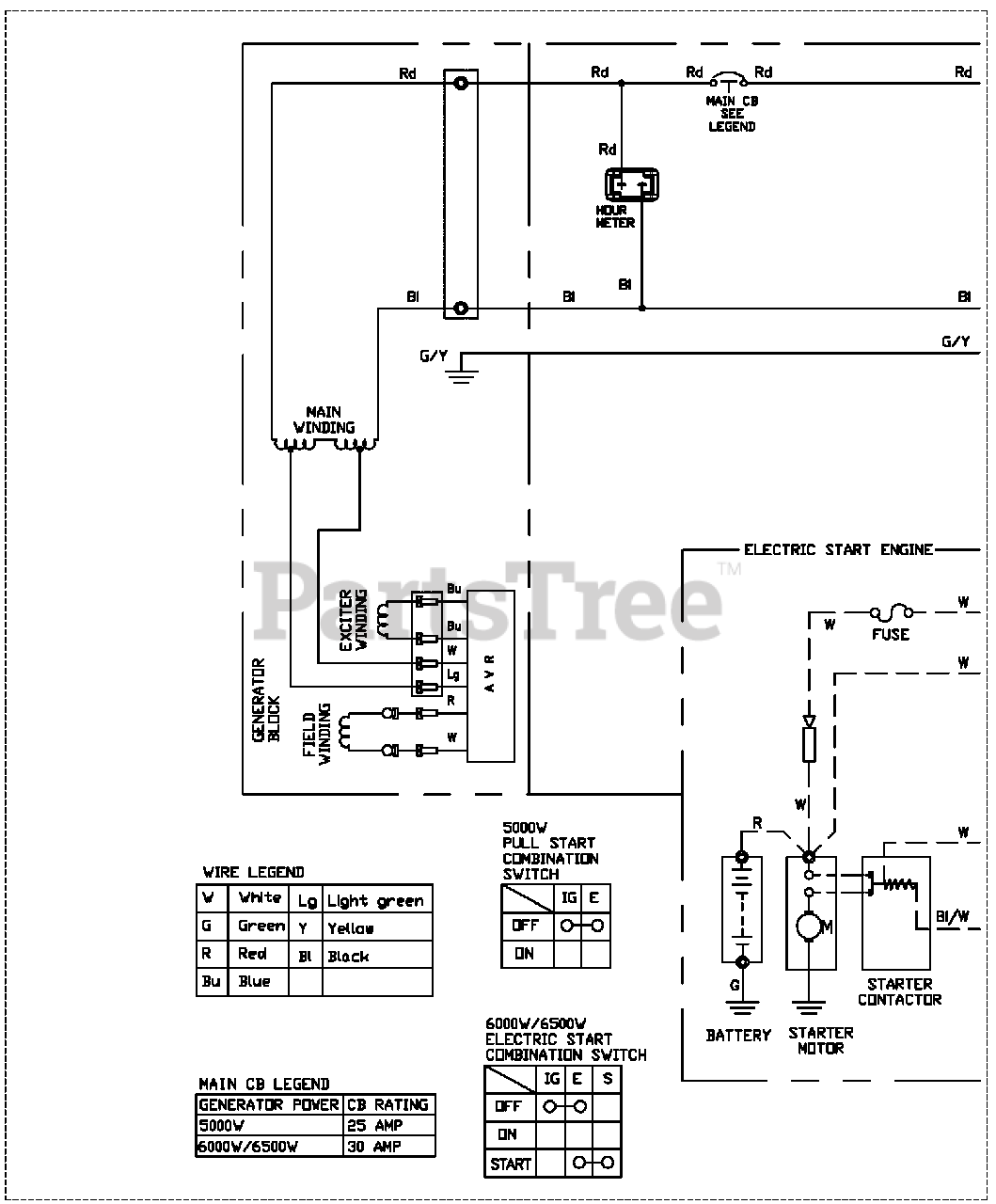
Wiring/Schematic Diagram (0K2041) Parts Diagram

  • Title

No Part List Information Available

$

$

Not available