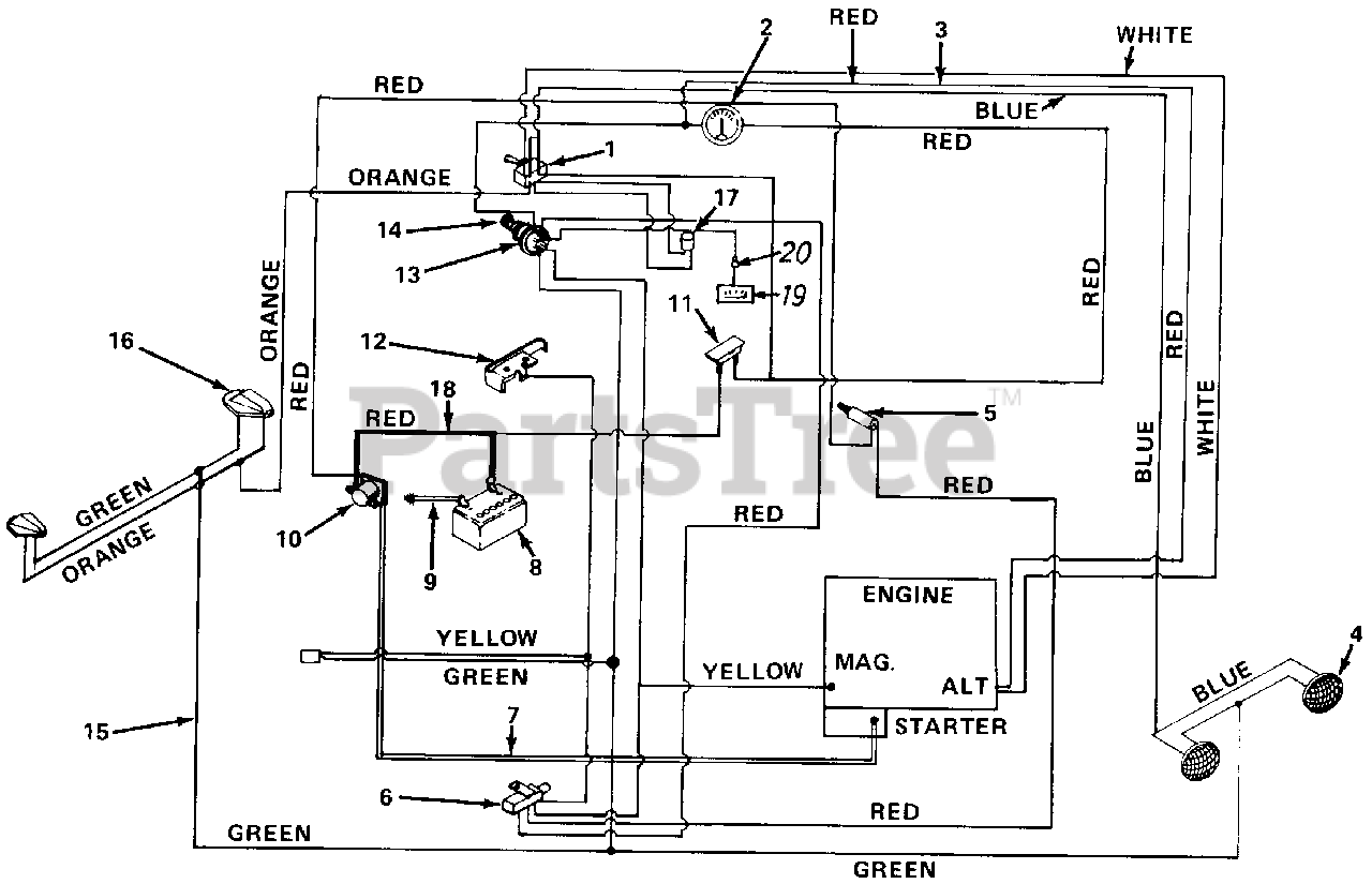
GT-1855 (147-996-190) - White Outdoor 50" Garden Tractor (1988) Electrical System Parts Diagram

50" Garden Tractor

Electrical System Parts Diagram

  • Title
1

White Outdoor 725-0670

Light Switch

$

$

Not available

2

White Outdoor 725-0119

Ammeter
(Superseded to 925-3141)

$66.99

$

In Stock, only 3 left!

0

3

725-1176

Wire Harness

$

$

Not available

4

White Outdoor 725-0222

Headlight
(Superseded to 925-0222)

$62.99

$

In Stock, only 2 left!

0

5

White Outdoor 725-0577

Safety Switch Clutch

$

$

Not available

6

White Outdoor 725-0842

Safety Switch PTO

$

$

Not available

7

White Outdoor 725-0562

Electric Wire
(Superseded to 629-0740)

$20.99

$

Usually ships in 3-6 days

0

8

White Outdoor 725-0453

Battery 12 V.
(Superseded to 925-0453G)

$

$

Not available

9

White Outdoor 725-0561

Electric Wire
(Superseded to 629-0705)

$

$

Not available

10

White Outdoor 725-0771

Solenoid
(Superseded to 925-0771)

$37.99

$

In Stock, Qty 8

0

11

White Outdoor 725-0459

Circuit Breaker
(Superseded to 753-0685)

$

$

Not available

12

White Outdoor 725-0758

Spring Switch
(Superseded to 753-0580)

$

$

Not available

13

White Outdoor 725-0267

Ignition Switch
(Superseded to 925-0267B)

$37.99

$

In Stock, Qty 12

0

14

White Outdoor 725-0201

Ignition Key
(Superseded to 925-0201)

$9.99

$

In Stock, only 2 left!

0

15

725-0616

Tail Light Lead

$

$

Not available

16

White Outdoor 725-0612

Tail Light
(Superseded to 925-0612)

$

$

Not available

$

$

Not available

18

725-0558

Electric Wire

$

$

Not available

19

$

$

Not available

20

725-0569

Hour Meter Lead

$

$

Not available