GT 200 (954001112-A) - Husqvarna Garden Tractor (1994-07) Schematic Parts Diagram

Garden Tractor

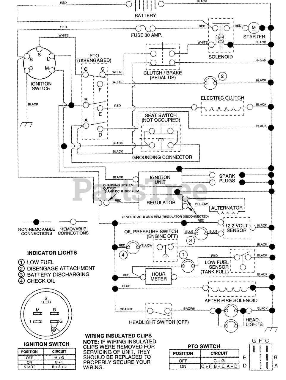
Schematic Parts Diagram

  • Title