GT 200 (HN2050A) - Husqvarna Garden Tractor (1993-12) Schematic Parts Diagram

Garden Tractor

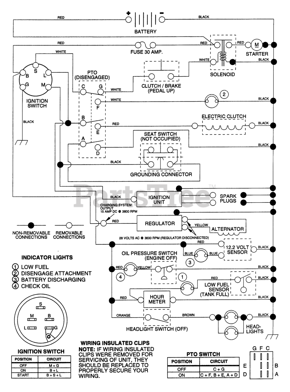
Schematic Parts Diagram

  • Title