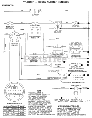
HD 12538 E - Weed Eater Lawn Tractor (1998) Parts & Diagrams Parts Lists & Diagrams

Lawn Tractor