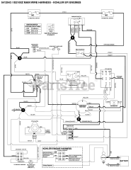
IS 2100Z (5901304) - Ferris IS2100Z Series 61" Zero-Turn Mower, 27hp Kohler Parts & Diagrams Parts Lists & Diagrams

IS2100Z Series 61" Zero-Turn Mower, 27hp Kohler