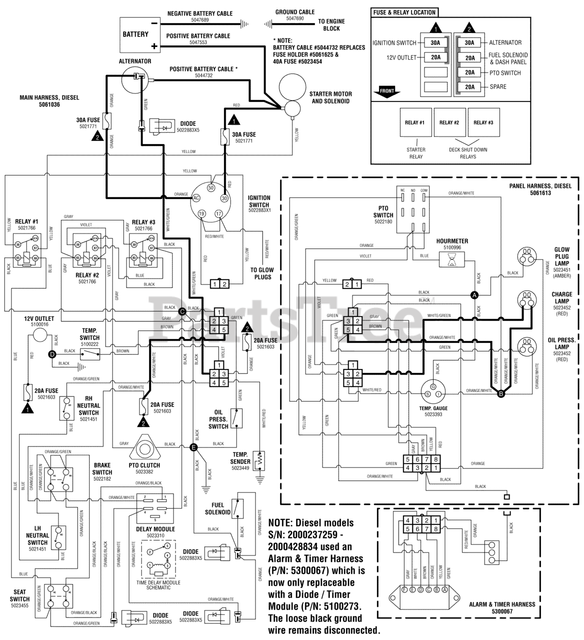
IS 4500Z (5900160) - Ferris IS4500Z Series 61" Zero-Turn Mower, 28hp Caterpillar Diesel Electrical Schematic - Charging Circuit - Diesel (2000237258 & Below) Parts Diagram

IS4500Z Series 61" Zero-Turn Mower, 28hp Caterpillar Diesel

Electrical Schematic - Charging Circuit - Diesel (2000237258 & Below) Parts Diagram

  • Title