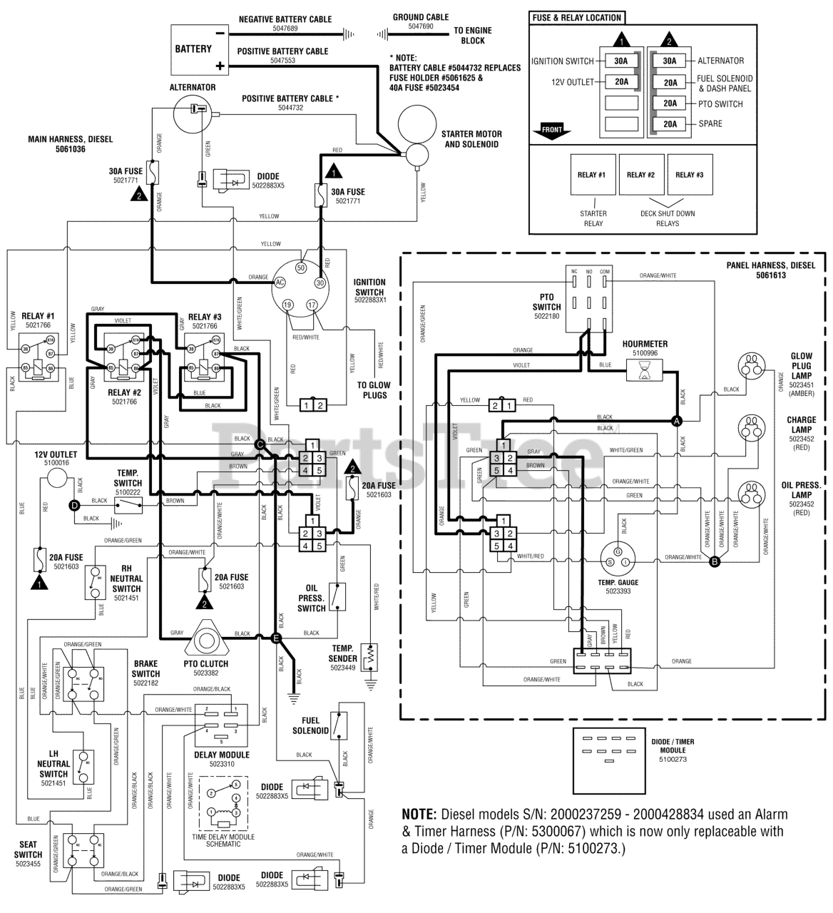
IS 4500Z (5901180) - Ferris IS4500Z Series 61" Zero-Turn Mower, 28hp Caterpillar Diesel Electrical Schematic - PTO Clutch Circuit - Diesel (2000237259 & Above) Parts Diagram

IS4500Z Series 61" Zero-Turn Mower, 28hp Caterpillar Diesel

Electrical Schematic - PTO Clutch Circuit - Diesel (2000237259 & Above) Parts Diagram

  • Title