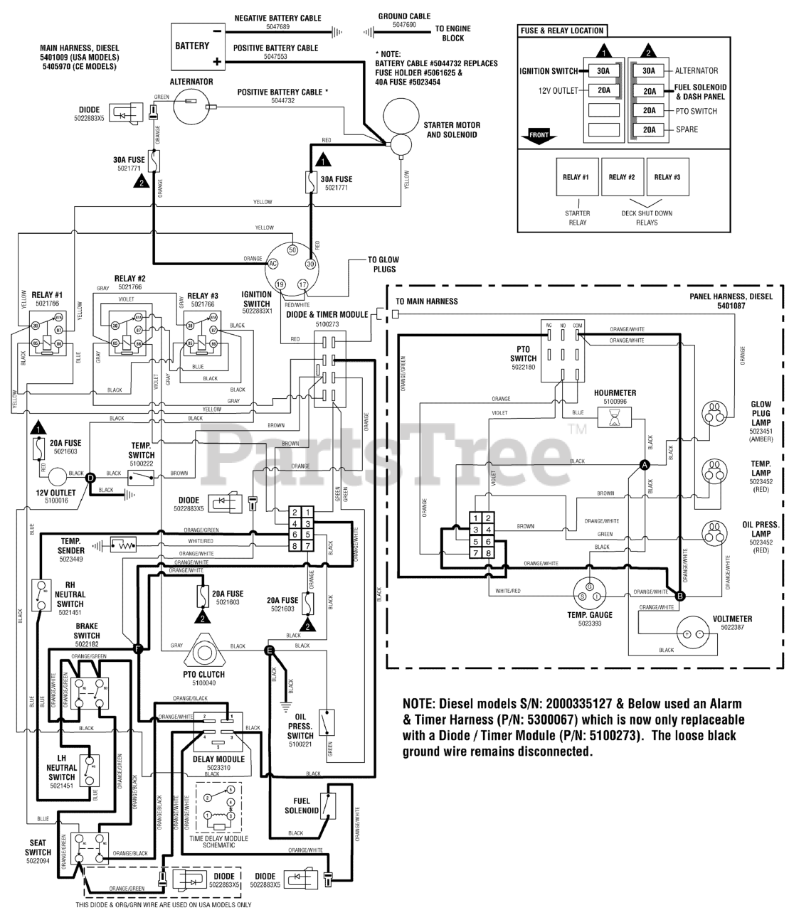
IS 5100Z (5900618) - Ferris IS5100Z Series 61" Zero-Turn Mower, 33hp Caterpillar Diesel Electrical Schematic - Operator Presence/Safety Circuit Parts Diagram

IS5100Z Series 61" Zero-Turn Mower, 33hp Caterpillar Diesel

Electrical Schematic - Operator Presence/Safety Circuit Parts Diagram

  • Title
0010

BATTERY, WET (BCI58, 500 CCA)

Note: (Information for replacement battery).

$

$

Not available