L4004 (9159-0) - Generac 4,000 Watt Portable Generator Wiring Diagram & Schematic Parts Diagram

4,000 Watt Portable Generator

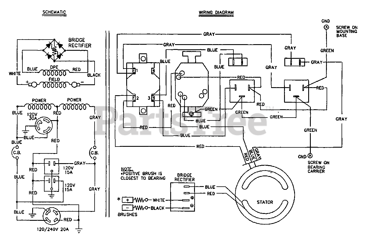
Wiring Diagram & Schematic Parts Diagram

  • Title