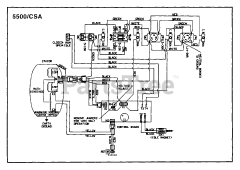
LRIE 5500 CSA (UT-03779) - Homelite Generator Parts & Diagrams Parts Lists & Diagrams

Generator

LRIE 5500 CSA (UT-03779) - Homelite Generator > Parts Diagrams (4)