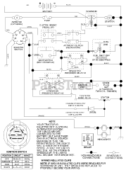
LT 1538 (954569776-D) - Husqvarna Lawn Tractor (2003-01) Parts & Diagrams Parts Lists & Diagrams

Lawn Tractor